https://www.gelstarenggservices.in
919320167015

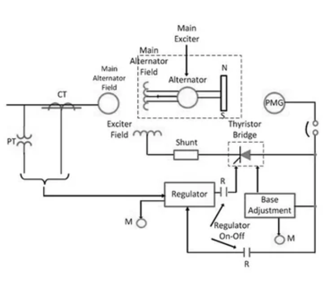
Static Excitation System Service in Mumbai - Maintaining Reliable Generator Voltage Control

Excitation
2026-04-04T05:13:28
Gelstar Engineering Services
Static Excitation System Service in Mumbai - Maintaining Reliable Generator Voltage Control
Message Us

other updates

Book Appointment

No services available for booking.

Select Staff

AnyBody

Morning
    Afternoon
      Evening
        Night
          Appointment Slot Unavailable
          Your enquiry
          Mobile or Email

          Appointment date & time

          Sunday, 7 Aug, 6:00 PM

          Your Name
          Mobile Number
          Email Id
          Message

          Balinese massage - 60 min

          INR 200

          INR 500

          products True True +919320167015